STORZ Failure analysis of light source power-on unresponsive
[摘要]STORZ光源電源板的工作原理
[關健詞]STORZ光源 燒保險 無反應

STORZ公司在攝像系統中主要有兩款氙燈光源:175W(20131520)和300W(20134020)。
電源板的工作原理:
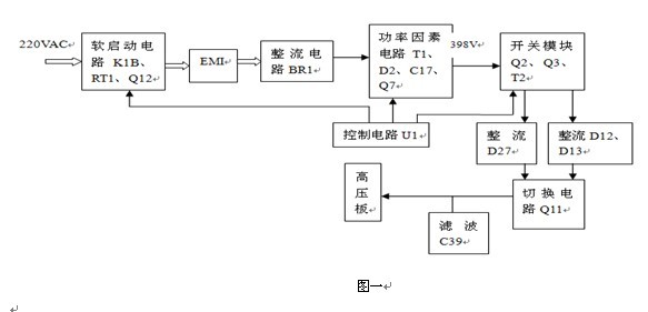
其工作方框圖如圖一所示。市電220V經軟啟動電路起緩沖作用,以減少對后面電路的損壞,起保護作用。通電后市電經熱敏電阻RT1向后面電路供電,當后面電路工作穩定后繼電器K1B才閉合。EMI電路抑制電網干擾,BR1、整流后得到200V直流電壓,再由功率因素電路(T1、D2、Q7、C17)提升電壓到398V,供給主開關電路(Q2、Q3、T2)降壓,一路經D27整流C39濾波得到約160V的直流電壓給高壓板升壓,得到2萬多伏的瞬間電壓擊穿氙燈內的氙氣、放電而點亮氙燈;一路經D12、D13整流C39濾波得到約14V的直流電壓,為擊穿后的氙燈提供大電流的正常工作電壓。此時切換電路Q11關閉,160電壓切斷,高壓電路停止工作。
故障現象:開機無反應,兩個1.6A/250V的保險燒毀,
維修:
1.打開機蓋,目檢:RT1熱敏電阻炸斷,如下圖二所示左下角圓形保險F1上方。
2.用數字萬用表各元器件有無開、短路現象:圓形保險F1開路,場效應管Q7短路。
3.更換所有損壞的元器件,保險改換為0.8A250V的,取下高壓板。
4.接通電源開機,開關上的市電電源指示燈亮,風扇正常運轉。
5.用數字萬用表DC檔檢測:TP2:385V,正常;TP3:160V,正常;J4:12V,正常。
6.斷電,接上高壓板。開機,高壓板有高壓放電聲,高壓輸出正常。
7.斷電,高壓板的輸出端接上氙燈連接的高壓線。開機,氙燈亮一下,馬上就滅了,風扇也停止轉動,市電電源指示燈也不亮。
8.撥下電源線,檢查保險,燒斷。再更換,通電,也是同樣的故障現象。
9.更換保險,取下高壓,通電。檢測U1:第5腳無電壓輸出,其余各輸出腳正常。斷電,檢測U1的外圍元器件無損壞。更換U1(ML4824),通電,聽到繼電器“嗒”一聲響。檢測TP2、TP3的電壓均正常。
10.斷電,接上高壓板及氙燈高壓線,通電,氙燈點亮,工作正常。
分析:從最初的原始故障現象及維修過程中出現的現象來看,是由于U1損壞(第5腳無電壓輸出)所造成的。U1損壞,第5腳無電壓輸出,繼電器沒有接通短接熱敏電阻RT1,電流電壓從RT1經過。空載時,電流小,熱敏電阻RT1沒有發熱,電阻沒變大,工作正常;接上負載(氙燈)電流增大,熱敏電阻RT1沒有發熱,電阻迅速變大,RT1輸出端電壓降低,功率因素輸出為維持385V以上的電壓輸出,開關管Q1(IRFB18N50)導通率增大及負載加重,最終Q1燒壞短路,電流更大,熱敏電阻RT1炸斷,兩個1.6A/250V的保險燒毀,機器停止工作。
總結:在平時維修過程使用保險管時,特別是大功率的,保險應該先選擇電流小開始進行檢測,會減少元器件的再一次燒壞,待機器工作正常后再原來標值的保險。
